简单讲解主板供电的并联和倍相(主板供电倍相 并联)
说到主板,最近几年不得不提起的就是主板供电。
为啥最近几年谈供电比较多呢?
我们的处理器从32nm到22nm再到14nm再到7nm,随着工艺的不断上升,理论上功耗是呈下降趋势的。

当然我们说的是理论上同规格同缓存同频率同架构,但是现实是,AMD锐龙让原本一成不变的CPU市场变成战场,也就是现在的“核心战争”,简称“核战”,AMD和Intel在不断的堆积核心以及增加频率,这就使得即使工艺增强,CPU的功耗也比以往大得多。
CPU的功耗激增,带来的是电源额定功耗增加,散热的增强以及对主板供电的压力增加。
今天蜗牛就和大家简单的介绍一下主板的供电
我们知道中国的市电都是220V的,这是不可能直接用在处理器上面,这时候我们的电源会把市电220v转化成12V,但是12V对于CPU来说还是太大了,CPU正常在1V以下。
这就需要电容、电感以及MOS管三者相互合作。
其中电容是一个类似电池的玩意,通过不断的充放电,保持两端电压不变,也负责过滤电流中的杂波,起滤波作用。

电感就是非常复杂的了,关系到电磁感应,简单点就是关系到储能、滤波、延迟和振荡等几个方面,是保障板卡稳定的基础。

MOS管其实是一个开关,起过渡电流的作用,MOS管供电模块接收到电源的电流后,将其不稳定的电流,过滤为稳定的电流再供给CPU使用。
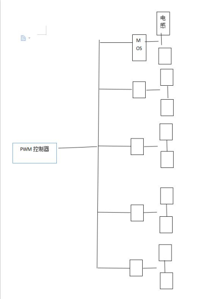
在这三个之上还有一个更重要的叫PWM控制器,简单点说它就是BOSS,其他都是听他安排的。

到了现在我们对一款主板的供电要求是能快速响应,动态功率输出较大精准调节电压,转换效率高并且寿命长。
因为处理器功耗较大,单路供电很难满足CPU的供电需求,所以,多路供电成为解决大功耗CPU的方案,多项供电也的确能增加电流输出。

一般来说,我们市面上的低端主板全部采用直出式设计,也就是一般的4+2相供电就是4+2,由PWM控制器单独控制每一项供电。
但是高端主板较为常用的是倍相和并联,当然不是直出不好,是高相数直出成本太高,最近技嘉在高端逐渐开始普及直出了,先说说三者吧。
直出供电:

除了成本高,没任何缺点,也就是实在的每一个电感对应一组上下桥MOS,然后每组都是单独直接由PWM直接控制的。
代表型号:技嘉B550 MASTER
倍相供电

倍相供电是通过倍相芯片把PWM传来的信号分成两路,让两边轮流工作,大家可以看蜗牛自己做的示意图。
倍相设计原理相比直出,每个电感也都是一组上下桥MOS,但是两组分成一小组,由倍相芯片控制,让电感A和电感B轮流干活,说简单点,就和我们开长途车两个司机一样,一个司机开半天累了,休息换另一个上。这样的好处是不仅提升最大输出电流还能降低温度,使得寿命更长。
识别倍相很简单的就是看后面有没有倍相芯片
代表型号:华擎太极

6个倍相芯片
并联供电

并联电路相比倍相,是没有倍相芯片的,并且是每两个电感共用一组MOS,也就是说相比倍相的轮流供电,并联所有的MOS管和电感都在不停的工作,这就使得并联发热相对较高,但是优势也很明显,电感是供电组成中非常重要的部分,两个电感同时工作拉高PWM频率提升动态响应性能,从而使得CPU超频更加稳定。
代表型号:微星B460/550迫击炮 高端并联华硕ROG系列
这三者的优势缺点?
在英飞凌推出高相数PWM控制器前,倍相和并联就一直被争论,理论上来说倍相是一个电感对应一组MOS,并联是两个电感对应一组MOS。但是实际上很多并联的用料是要比倍相要好,毕竟你让人家超额打工,以至于实际情况恰恰相反。

460迫击炮典型的并联设计,每2个电感一组2上2下MOS管
当然了如果用料一样肯定是倍相更好,温度更低,寿命更长。
另外关于几相供电,可能有些小伙伴会发现,10+2.8+2这种,只有这种才是表述正确的,像那种直接说12相供电的,其实是CPU供电加SOC供电,SOC供电并没有啥用,只有10+2的10才是CPU用的,不用核显,另外的2没啥用。
不管是倍相还是并联都是直出代价太大的替代,也都有自己的优势,
另外这里也在扯一下,主板的供电用料固然重要,但是散热马甲更加重要,比如这次的映泰B550拥有最强的90A DRMOS,但是却只有最小的散热马甲,实际体验非常糟糕,连50A的DRMOS都差的远。
现在大部分主板的供电都是绰绰有余的,只要我们不贪便宜,小马拉大车一般是不会出问题的。






