PLC的英文全称为Power Line Communication,即电力线通讯。通俗一点来讲,PLC好比是给电线装上一个网卡,将网络数据在电线和网线上任意传输,无需布线、移动便捷、即插即用,实现有电线的地方就有网络。

对于绝大多数的网友来说,PLC还是一个比较陌生的技术,本文将对TP-LINK的PLC实际应用中可能出现的各种疑问进行解答,帮助大家了解和认识TP-LINK的PLC产品。
一、PLC的传输特性和传输距离相关
1、PLC的作用是什么?能够连接什么设备使用?
PLC的作用的是利用电力线传输以太网数据,从而灵活方便的构造局域网,它没有路由功能,只能进行数据交换。
PLC有一个以太网接口(RJ45),可以用网线与任何以太网设备连接使用,如电脑、路由器、交换机、IP camera等。
2、PLC的通信的载波频段是什么范围?
我司PLC的通信频段是在2-30M Hz。如果电力线上有特殊设备(如滤波器、电表)对这段范围的信号有影响,那么也会影响到PLC的传输速率和传输距离。
3、PLC的传输距离有多远?
TL-PA200、TL-PA201、TL-PA501、TL-PWA2701N、TL-PWA2801N的电力线传输距离为300米。PLC在电力线上传输时会有信号的衰减,因此有一定的传输距离限制(注意:这里的传输距离指的是PLC在电力线上传输的实际距离,而不是PLC设备的直线距离)。
PLC的实际传输距离会受到电力线的质量、线路上的其他设备如空气开关等影响。
4、PLC可以跨电表传输吗?
不可以。电表设计时对电源有保护机制,对PLC的通信信号有非常大的衰减,因此一般情况下建议PLC在同一个电表下使用。
5、家用电器对PLC的使用是否有影响?
PLC的应用如果非常接近家用电器,会对PLC的传输稳定性有一定程度的影响(对于一般家庭环境来说,影响并不大)。主要体现为三类:
● 大功率用电器(如空调、洗衣机等)
● 电源适配器(如手机充电器等)
● 日光灯类(如调节灯、高频灯等)
一般建议PLC能尽量远离这些设备。
6、PLC能穿越空气开关吗?
经过测试我司的PLC能够穿越空气开关并正常通信。空气开关会对PLC的传输速率和传输距离有小量影响,穿越3-4层的空气开关之后仍可以正常的使用,但是穿越更多的空气开关可能会导致速率下降严重或者不能正常通信。
7、电压不稳定对PLC的传输有影响吗?
没有影响。TL-PA200、TL-PA201、TL-PA501、TL-PWA2701N、TL-PWA2801N产品的工作电压范围为100-240V,一般的电压波动不会影响PLC的稳定性。
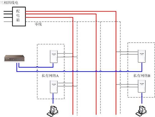
8、PLC是否可以跨三相电通信?
可以。PLC信号在跨越三相电的时候信号会有一定程度的衰减,可能存在不同相之间同一私有网络PLC不能通信的情况。如果PLC要跨相使用,建议同一私有网络的PLC最好连在同一相电路上,推荐使用下面的拓扑结构:

二、PLC传输速率相关
1、PLC最大的传输速率是多少?
我司现在销售的PLC主要有TL-PA200、TL-PA201、TL-PA501、TL-PWA2701N、TL-PWA2801N,TL-PA200、TL-PA201、TL-PWA2701N、TL-PWA2801N是200Mbps PLC,TL-PA501是500Mbps PLC。200Mbps和500Mbps分别是标准的物理层速率,实际的数据吞吐量分别可以达到80-90Mbps和230Mbps左右。
2、如果电表下面接入多个PLC,传输速率会有什么变化?
在同一套电力线上接入多个PLC的时候,PLC之间的带宽是共享的。比如在一个PLC私有网络中两个PLC之间的实际吞吐量可以达到80Mbps,那么接入4个PLC时,这4个PLC之间的吞吐量之和最多不会超过80Mbps。
3、为什么TL-PA200、TL-PA201、TL-PWA2701N、TL-PWA2801N连上电脑,显示本地连接的速度是100Mbps?会不会对PLC的速度有影响?
因为TL-PA200、TL-PA201、TL-PWA2701N、TL-PWA2801N的以太网端口是10/100M自适应的。虽然TL-PA200、TL-PA201、TL-PWA2701N、TL-PWA2801N是200Mbps设备,但是200Mbps是电力线上传输的标准里的物理层速度,实际的数据吞吐量不会超过100Mbps,所以10/100M自适应的端口对PLC的传输速率不会有任何影响。
三、PLC应用相关
1、PLC设备需要如何安装和设置?
PLC在出厂的时候,默认相互之间都是可以正常通信的,不需要做任何设置,即插即用。只要完成基本连线即可,基本连线如下图:

(红色是电线,蓝色是网线)
2、如何使用Pair键快速建立私有网络?
当将两个TL-PA200/TL-PA201/TL-PA501/TL-PWA2701N/TL-PWA2801N插入插座后连接即建立,此时如果按住其中一个设备的Pair按钮3-8秒,其Power灯开始闪烁,然后在120秒内再按住另外一个设备的Pair按钮3-8秒至Power灯闪烁,松开后60秒内这两个TL-PA200/TL-PA201/TL-PA501/TL-PWA2701N/TL-PWA2801N的Power灯会停止闪烁并建立128-bit的AES加密连接。
3、如何判断我的PLC的工作状态是正常的?
注意观察PLC的指示灯,正常通信情况下,PLC的3个指示灯应该是常亮(闪烁)的。
如果PWR(第1个)指示灯不亮,请检查设备是否已经通电,如果通电情况下PWR指示灯不亮也不闪,可能设备已损坏。
如果中间指示灯不亮,表示两个PLC没有连接成功,是不可以通信的。解决方法是把两个PLC放在一个插座上面检查中间指示灯是否常亮(闪烁),如果 还是不亮,请安装光盘管理软件将2个PLC分别复位。2个PLC都复位成功后放在一个插座上中间的指示灯就会亮起来,表示2个PLC已经连接上。软件具体 复位操作如下(以TL-PA201为例):
Ⅰ、先选择私有网络;
Ⅱ、点击使用默认设置;
Ⅲ、点击仅设置本地设备。

如果ETH(第3个)指示灯不亮,请检查PLC网线是否连接正常,网线接口连接的设备是否已关机。
4、安装好了PLC设备就可以直接连接到互联网了吗?
不是的。PLC提供的只是一种no new wires(不用重新布线)技术,但是在接入互联网的时候还得有宽带接入设备,比如猫或者路由器,并且电脑直接有线接入到猫或路由器就可以上网。
5、TL-PA200、TL-PA201、TL-PWA2801N能够混合使用吗?
可以。他们使用的PLC标准是相同的。
5、一个电表下面最多能接多少个PLC?
对于一个电表下面能够接入的PLC的个数没有限制,不过只有处在同一个私有网络的PLC相互之间才可以正常通信,默认出厂的时候我司所有的PLC都属于同一私有网络。由于在同一个私有网络内,TL-PA200最多只能接入6个,TL-PA201、TL-PWA2701N、TL-PWA2801N最多只能接入8个,TL-PA501最多接入64个,混合接入的话最多只能接入6个,所以当同一个电表下面接入的PLC超过各个型号支持的最大值的时候,必须对PLC进行分组,不同的组属于不同的私有网络。
私有网络的设置过程如下(以TL-PA201为例):
Ⅰ、选择私有网络;
Ⅱ、输入私有网络名称;
Ⅲ、点击仅设置本地设备。

设置好不同的私有网络之后,不同的私有网络之间的PLC是不能直接通过电力线通信的。
多PLC通信的网络拓扑如下:

四、其它
1、PLC的耗电情况如何?
TP-LINK的TL-PA200、TL-PA201工作时的最大功耗略小于4W,相对于1度电可以正常运行超过250小时。另外它们还支持节能模式,当设备处于节能模式时,功耗约为1.5W,相当于1度电可以正常运行666小时。TL-PA501工作时的最大功耗略小于5.9W,相对于1度电可以正常运行超过169小时,当它处于节能模式时,功耗约为1W,相当于1度电可以正常运行1000小时。TL-PWA2701N、TL-PWA2801N工作时最大功耗略小于6.1W,相当于1度电可以正常运行164小时。
Windows 11 24H2 Wi-Fi DHCP 错误仍然导致问题
Copyright © 2023 192.168.1.1路由器设置(jc.a300.cn/wirelessrouter)版权所有 All Rights Reserved.
联系邮箱:9145908@qq.com